证券之星消息,根据天眼查APP数据显示格力电器(000651)新获得一项发明专利授权,专利名为“洗涤设备、洗涤凝珠投放装置及其控制方法”,专利申请号为CN202511534579.4,授权日为2026年1月30日。

图片来源于网络,如有侵权,请联系删除
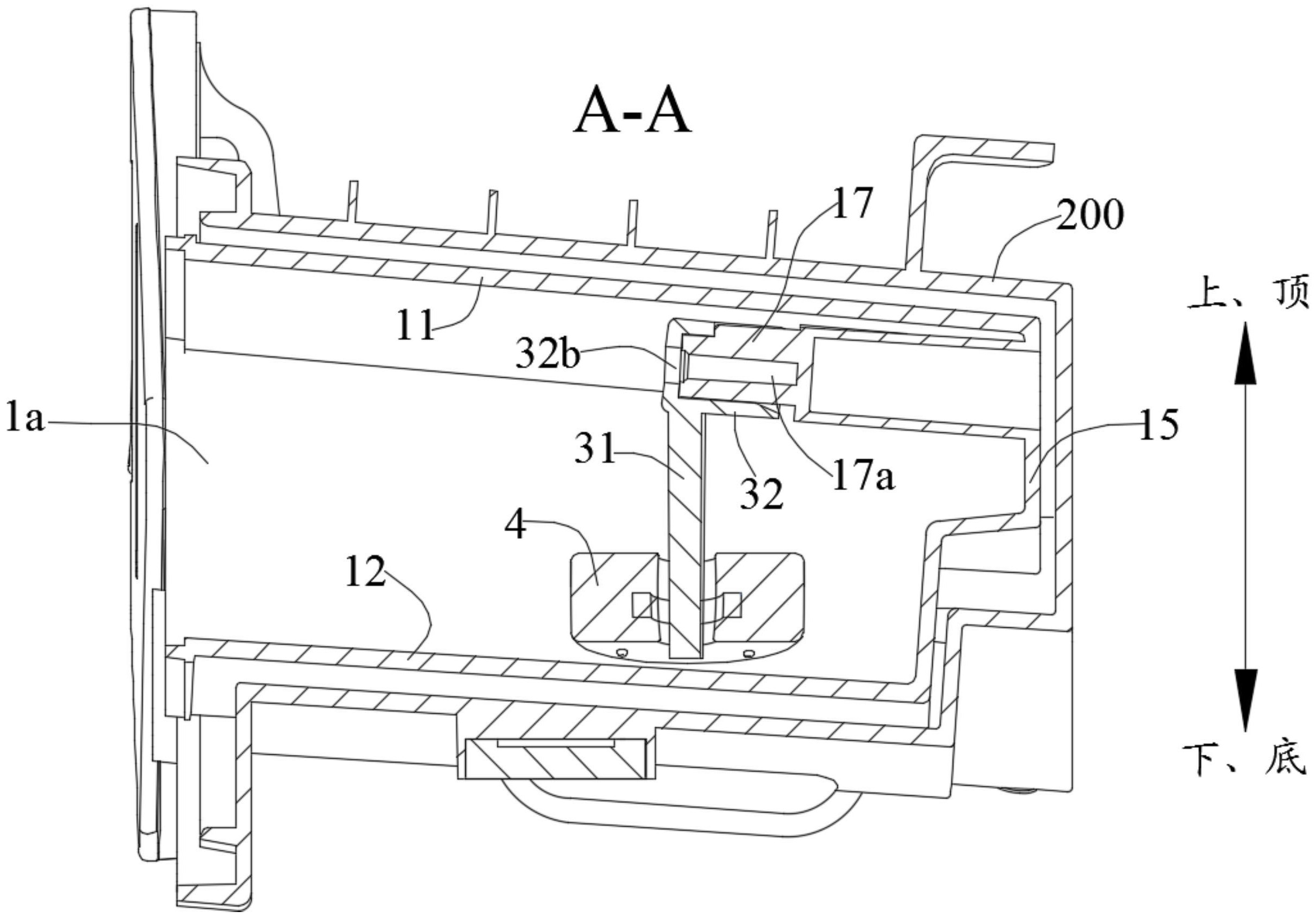
专利摘要:本发明提供一种洗涤设备、洗涤凝珠投放装置及其控制方法,洗涤凝珠投放装置包括存放盒、投放盘、旋转机构、投放管道、第一检测器、第二检测器、制冷片和进水组件,进水组件为投放管道供给常温水或者加热水,第一检测器设置在存放腔内,第二检测器设置在投放管道内并位于进水组件与投放管道相接通的进水口的上方,制冷片位于投放管道内并位于进水口的上方。本发明洗涤凝珠投放装置不仅能够自动投放洗涤凝珠,还能够杜绝投放管道内的热空气进入洗涤凝珠的存放腔内,从而避免存放腔内的洗涤凝珠出现潮湿粘连现象,进而提升洗涤凝珠自动投放的快速性和可靠性。
今年以来格力电器新获得专利授权958个,较去年同期增加了121.25%。结合公司2025年中报财务数据,2025上半年公司在研发方面投入了39.18亿元,同比增10.92%。
通过天眼查大数据分析,珠海格力电器股份有限公司共对外投资了98家企业,参与招投标项目34431次;财产线索方面有商标信息8212条,专利信息121114条,著作权信息299条;此外企业还拥有行政许可908个。

图片来源于网络,如有侵权,请联系删除
数据来源:天眼查APP
以上内容为证券之星据公开信息整理,由AI算法生成(网信算备310104345710301240019号),不构成投资建议。
