证券之星消息,根据天眼查APP数据显示万华化学(600309)新获得一项发明专利授权,专利名为“一种精馏塔、精馏塔控制方法、装置及计算机设备”,专利申请号为CN202411099721.2,授权日为2025年10月21日。
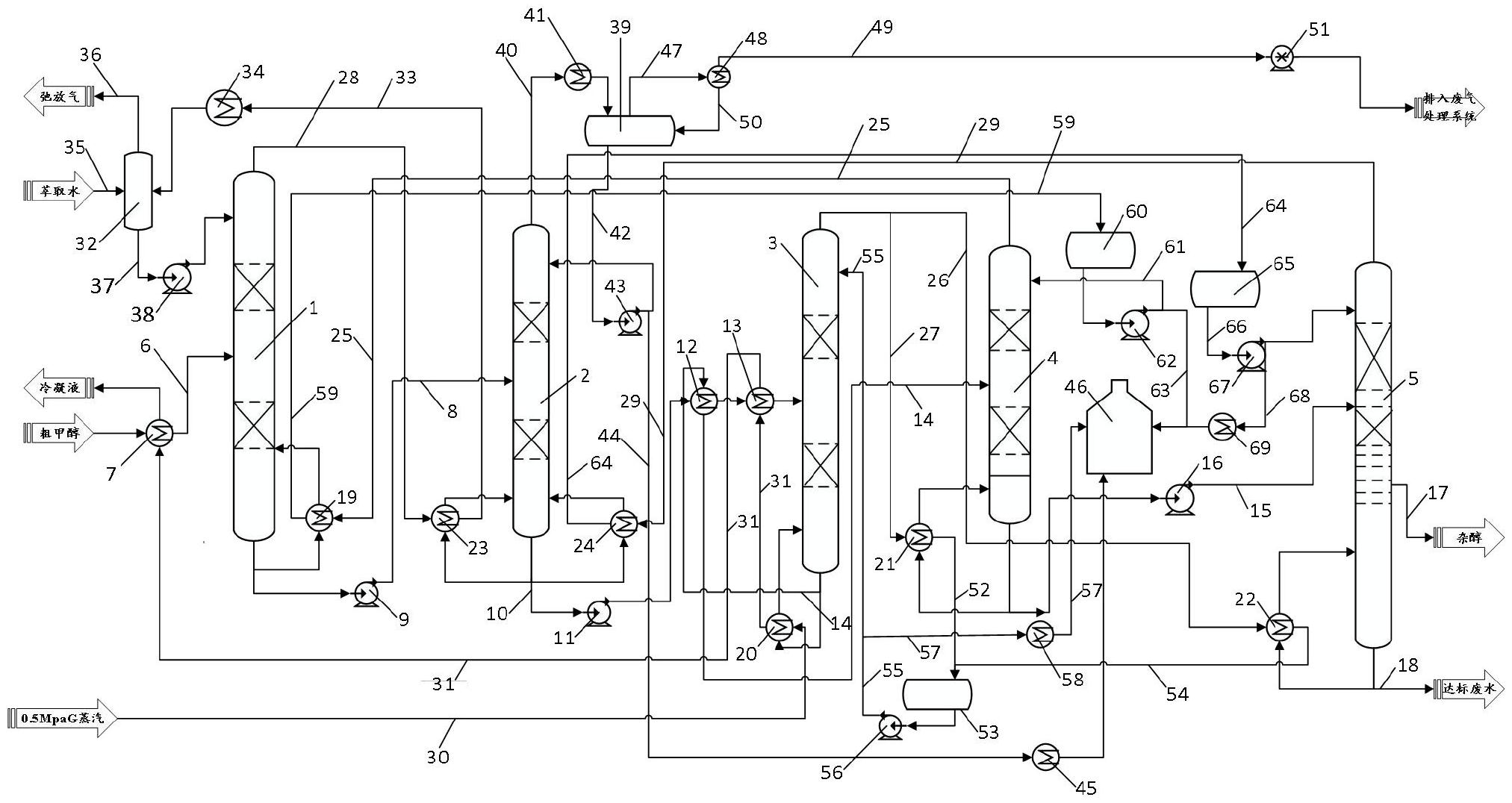
专利摘要:本发明涉及化工生产技术领域,具体涉及一种精馏塔、精馏塔控制方法、装置及计算机设备,其中,精馏塔控制方法,包括:根据获取的单位功率能源的单价、塔内物料的平均汽化潜热、塔顶产品中轻组分的目标质量分数、精馏塔进料中轻组分的质量分数、塔顶产品的单价、塔釜产品的单价、函数关系和预设的公式计算得到塔釜产品中轻组分的目标质量分数;根据塔釜产品中轻组分的目标质量分数对精馏塔进行控制,以使塔釜产品中轻组分的实际质量分数达到塔釜产品中轻组分的目标质量分数。

图片来源于网络,如有侵权,请联系删除
今年以来万华化学新获得专利授权387个,较去年同期减少了20.7%。结合公司2025年中报财务数据,今年上半年公司在研发方面投入了22.91亿元,同比增10.1%。
通过天眼查大数据分析,万华化学集团股份有限公司共对外投资了77家企业,参与招投标项目5005次;财产线索方面有商标信息283条,专利信息6143条,著作权信息72条;此外企业还拥有行政许可957个。
数据来源:天眼查APP
以上内容为证券之星据公开信息整理,由AI算法生成(网信算备310104345710301240019号),不构成投资建议。

